LPG系列高速离心喷雾干燥机是一种适用于乳浊液、悬浮液、 糊状物、溶液等液体干燥的专用干燥设备。高速离心喷雾干燥机在聚合物和树脂类;染料、颜料类、陶瓷、玻璃类、除锈剂、杀虫药类碳水化合物; 乳品类:洗涤剂和表面活性类;肥料类:有机化合物、无机化 合物料的干燥上,表现的尤为出色。
特点
1.高速离心喷雾干燥机干燥速度快,一般只需5-15秒,具有瞬时干燥特点;
2.物料短时间内完成干燥过程,高速离心喷雾干燥机适应于热敏性物料干燥,能保 持物料色、香、味,成品纯度高、质量好;
3.生产过程简化,操作控制方便、适宜连续控制生产;含湿量 40%-90%的液体, 一次干燥成粉,减少粉碎、筛选等工序;
4.高速离心喷雾干燥机的分散性、流动性、溶解性良好,产品粒径、松密度、水 份在一定范围内可调。
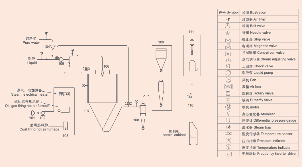
工作原理
空气通过高速离心喷雾干燥机的过滤器和加热器,进入干燥器顶部的空气分配器, 热空气呈现螺旋状均匀进入干燥器。料液由高速离心喷雾干燥机的料液槽经过滤器 由泵送至干燥器的离心雾化器,使料液喷成极小的雾状液滴, 料液和热空气并流接触,水份迅速蒸发,在极短时间内干燥 为粉末状成品。成品由干燥塔底部和旋风分离器排出,废气 由风机排出。
产品应用
高速离心喷雾干燥机在食品行业应用广泛,可将乳制品、果蔬汁等快速转化为粉末,保留营养与风味,提升产品稳定性。
化工领域中,高速离心喷雾干燥机用于染料、催化剂等物料的干燥,避免高温破坏活性成分,确保颗粒均匀分散。
医药行业采用高速离心喷雾干燥机制备药.物微粒,通过调节工艺参数控制粉末溶解速率,满足缓释或速释制剂需求。
农业领域利用高速离心喷雾干燥机将农药、化肥原料转化为微粒,提升施用效果并减少粉尘污染。
材料科学中,高速离心喷雾干燥机可制备纳米粉体、陶瓷前驱体等,避免传统干燥导致的颗粒团聚,保障材料性能。
工艺流程简图

技术参数
型号 / 项目 | LPG-5 | LPG-25 | LPG-50 | LPG-100 | LPG-150 | LPG-200 | LPG-500 | LPG-1000 |
蒸发量上限(kg/h) | 5 | 25 | 50 | 100 | 150 | 200 | 500 | 800-10000 |
喷雾形式 | 高速离心雾化器 | |||||||
雾化器转速(rpm) | 25000 | 18000 | 16000 | 11000-13000 | ||||
雾化盘直径(mm) | 50 | 120 | 150 | 根据工艺要求确定 | ||||
塔体直径(m) | 0.9 | 1.75 | 2.3 | 2.7 | 3 | 3.2 | 4.7 | 5-14 |
电热功率(kw) | 9 | 31.5 | 蒸汽 | 蒸汽 | 蒸汽 | 根据工艺要求确定 | ||
热源 | 可选电,蒸汽+电,燃油、煤、气热风炉 | |||||||
外形尺寸(m) | 1.6×1.75×1.9 | 4×2.7×4.5 | 4.5×2.8×5.5 | 5.2×3.5×6.7 | 7×5.5×7.2 | 7.5×6×8 | 12.5×8×10 | 根据厂地条 |
注:水份蒸发量与物料特性,含固量及热风进出口温度有关表中数据仅供参考。用户可根据当地能源情况选定加热方式,根据物料特性选择收尘方式。

If you are interested in our products and want to know more details,please leave a message here,we will reply you as soon as we can.
电话:0519-89896111
江苏省常州市金坛区文景路55号
手机:13801504088
常州新马干燥工程有限公司,是一家集研发、设计、生产、销售、工程安装、技术服务为一体的大型综合性干燥工程技术公司,拥有近20年的专业化行业技术服务经验。公司座落在著名的“中国干燥之乡”——武进区郑陆镇,距常州中心城区6公里,紧邻沪宁高速公路,交通便利,人才荟萃。